Explorer Emphasis Article

Producing Dissolved Methane From Groundwater

Author 1 Louise S. Durham, Explorer Correspondent
1 November, 2015 | 0

Methane gas is nothing if not controversial.

It's widely reviled by activist groups and others as a threatening greenhouse gas, but prized by consumers for its use as a fuel and its role in generating electric power.

It's the principal component of natural gas, followed in concentration by the heavier hydrocarbons ethane, propane and butane. It also is created naturally in many instances, as in decomposition of plant and animal matter.

Methane occurs as a concentrated energy source where it is produced as natural gas from large, high-pressured reservoirs. It flows easily to surface production facilities as a relatively pure and easily processed product.

Not widely discussed is methane's presence in low, or diffused, concentrations in ground water.

player-gary
Gary Player Copyright 2006
Utah-based professional geologist and AAPG member Gary Player is focused on spotlighting this occurrence and touting the advantages in producing the gas.

Player is the inventor and owner of a patent pending process for extracting commercial quantities of dissolved natural gas from ground water existing in deep, saline aquifers.

He noted that commercial extraction of methane gas from ground water has already occurred for several decades in Japan, where world-class quantities of iodine have been produced along with the gas.

"Large resources of dissolved methane are usually present wherever thick sequences of sandstone or other porous rocks are saturated with ground water below depths of about 2,500 feet," Player commented.

He explained that the depth is crucial to ensure sufficient water pressure to keep the methane in solution.

Sand Bed Methane

The potential for production of dissolved methane, or sand bed methane (SBM), is huge.

"The total area of all the geological basins most prospective for dissolved methane production in the continental United States and Alaska is about 450,000 square miles," Player said.

If wells were eventually to be developed from only one zone on 80-acre spacing throughout that entire area, he noted that this would add up to 3.6 million wells.

"If each well produced an average of 300 thousand cubic feet of gas per day, they would produce more than a trillion cubic feet per day, or 394 TCF per year," he emphasized.

It gets even better.

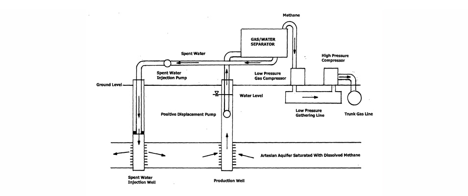
Player noted that dissolved gas production is a benign process.

"The easiest zones for completion are in hydro-pressured aquifers pressured only by the weight of overlying deposits of ground water," he said. "The dissolved gas is separated from produced water at ground level in tanks, with gas extracted from the top of the tanks in low pressure pipelines and water draining out the bottom in a second set of pipelines.

"Water is filtered and transported in anaerobic pipelines and injected back into the same aquifers from which it was produced," he said.

"Produced gas may then be compressed for sale into existing utility gas lines, or burned locally in gas turbines for generating electricity" he added.

A bonus: In arid areas, a small proportion of the produced water may be recovered and treated for agricultural use.

Most of the water, however, will be returned to the source reservoir to preserve reservoir properties, such as porosity and permeability, and to inhibit surface settlement.

If you're all revved up and ready to develop your own dissolved gas deal, Player has a list of criteria for you to use as a guide to select an area for implementation:

Proof of hydrocarbons in a basin.

Presence of thick, porous and permeable rocks (usually sands and sandstones).

Presence of old, ‘blown down' gas fields with pipelines and other infrastructure in place.

Availability of markets for immediate sale of produced gas.

Old well records, including electric logs, mud logs, gas heating value tests, etc.

Meanwhile, Player has already implemented two successful projects: Honey Lake Basin in northern California, east of the Sierras, and Gill Ranch gas field in Madera County, California, in the San Joaquin Basin.

He remarked that the Gill Ranch test in 2013 was key to his efforts.

"The gas/water ratio was even better than projected," he said, "and it confirmed a lot of the work that had been done."

Costs and Reality

That said, it's time to move on to the big question: Cost.

Player commented that a major cost of SBM production would involve bringing the gas-charged water to the surface to separate the gas from the water. It's possible to choose locations where production costs are minimized by naturally occurring hydrologic conditions.

For example, he mentioned the Santa Margarita formation west of Fresno, Calif., where water from about 3,500 feet below ground level will rise to within 150 feet of the surface when either sealed behind casing and perforated, or completed in an open hole with slotted liners and gravel pack.

"Water can then be pumped economically, or brought to the surface by gas lift," Player said.

He emphasized that no one has questioned the technology, which he has been promoting for several years.

Indeed, the advantages Player summarized point to a win-win:

Giant resources of dissolved SBM are present in several basins in Alaska, California and other states and provinces.

Areas to begin development can be identified quickly and easily from existing well data, with no need to locate structurally specific drill sites with expensive geophysical surveys.

Vertical wells and low angle directional wells can be drilled to relatively shallow depths (less than 8,000 feet) with proven completion techniques.

Environmentally and politically suspect hydraulic fracturing will not be required for sand bed dissolved methane recovery.

Drilling costs will be in the realm of 10 percent of the funding required for directionally drilled hydraulically fractured wells.

Widespread dissolved gas resources can be used to replace alternative fuel supplies, such as hydraulically fractured gas and coal.

But someone has to jump in and take the reigns to make this work.

"It seems that each time someone is ready to proceed with a project, the stock market collapses," Player said. "And everybody wants to recover their money in six months."

Tack on the ongoing commodity price dilemma, and this becomes a familiar refrain echoing throughout the oil patch.

Louise S. Durham, Explorer Correspondent
Louise S. Durham, Explorer Correspondent

Louise Durham

Log In to Submit Comment